断路器作为输电线路中一个重要的����� �������Ƴ������������ �������Ƴ������������ �������Ƴ�������环节,它的性能直接影响着电网的正常运����� �������Ƴ������������ �������Ƴ����������� �������Ƴ�������行。
赛晶集团,凭借深厚的技术����� �������Ƴ������������ �������Ƴ������������ �������Ƴ������������ �������Ƴ�������研发实力,利用新一代电力电子开关器件����� �������Ƴ������������ �������Ƴ�������的优良特性,应用电力电子技术、微机处����� �������Ƴ������������ �������Ƴ������������ �������Ƴ������������ �������Ƴ�������理技术、控制技术等多种高新技术,自主研发国际����� �������Ƴ������������ �������Ƴ�������领先水平的全固态直流断路器、全固态交流开关对于提高我国整个输电线路的供电电能质����� �������Ƴ����������� �������Ƴ�������量和实现配电网的数字化管理都具有十����� �������Ƴ������������ �������Ƴ������������ �������Ƴ������������ �������Ƴ�������分重要的意义。
全固态 技术优势
应用电力电子技术,可实现灵活、智能控制。����� �������Ƴ������������ �������Ƴ������������ �������Ƴ������������ �������Ƴ������
具有微秒级的开断速度,能够准����� �������Ƴ������������ �������Ƴ������������ �������Ƴ������������ �������Ƴ������确控制开断时刻。
传统机械式 直流断路器和交流开关:
不能实时、灵活、连续和快速地动作,易使事故扩大����� �������Ƴ������������ �������Ƴ������������ �������Ƴ�������,破坏系统稳定性;
在断开负载时往往有电弧产生,触头易烧损,开断����� �������Ƴ����������� �������Ƴ�������时间长,难以满足一些电力用户对故障����� �������Ƴ������������ �������Ƴ������������ �������Ƴ������������ �������Ƴ�������电流开断的速动性要求;
在运行过程中有噪声,机械、电气寿命受到限����� �������Ƴ������������ �������Ƴ������������ �������Ƴ�������制。
因此,随着近年来电力电子器件尤其是功率半导体器����� �������Ƴ������������ �������Ƴ����������� �������Ƴ������������ �������Ƴ�������件的飞速发展,采用功率半导体器件作为主开关的固态����� �������Ƴ������������ �������Ƴ�������断路器因其动作的快速性受到了����� �������Ƴ����������� �������Ƴ������������ �������Ƴ�������市场和科研人员的广泛关注。
新产品介绍
| 1、固态直流断路器 3000V/5000A直����� �������Ƴ������������ �������Ƴ�������流断路器 全固态直流断路器的可应用于新型全电驱动����� �������Ƴ������������ �������Ƴ������������ �������Ƴ������������ �������Ƴ�������的船泊综合配电系统,作为多个直流电����� �������Ƴ������������ �������Ƴ������������ �������Ƴ������源的联络和馈电快速开关,可使����� �������Ƴ������������ �������Ƴ������������ �������Ƴ������舰船的性能、经济性和可靠性达到优化。����� �������Ƴ������������ �������Ƴ�������产品可以在直流系统任何位置出现短路����� �������Ƴ������������ �������Ƴ�������故障时,灵活的保护各个直流分电网。 |
| 2、固态交流断路器 水冷固态交流断路器由多个IGBT串联,实现����� �������Ƴ������������ �������Ƴ������������ �������Ƴ������微秒级的快速开断;得益于模块化压装IGBT����� �������Ƴ������������ �������Ƴ������������ �������Ƴ����������� �������Ƴ�������的设计,产品可用于各种电压电流等级的三����� �������Ƴ������������ �������Ƴ�������相系统。 |
| 3、固态交流开关 全固态交流开关 赛晶的全固态交流开关以其可以快速投切����� �������Ƴ������������ �������Ƴ������������ �������Ƴ����������� �������Ƴ�������、电流自然过零关断、投入时刻精确可控及高寿����� �������Ƴ������������ �������Ƴ������������ �������Ƴ������������ �������Ƴ�������命免维护等优势,在特定的应用中扮演着重����� �������Ƴ������������ �������Ƴ������要的角色。我们具有经过多个应用验证的电力����� �������Ƴ����������� �������Ƴ������������ �������Ƴ����������� �������Ƴ�������电子交流开关的成熟技术平台,包括固态开关阀组����� �������Ƴ������������ �������Ƴ������������ �������Ƴ������������ �������Ƴ�������的结构技术、高压阀组光纤控制技术、同步触发技����� �������Ƴ������������ �������Ƴ������术、具有丰富经验的散热分析好工程设计、可����� �������Ƴ������������ �������Ƴ������������ �������Ƴ������������ �������Ƴ�������靠性设计等,为客户提供各种应用的高压大功����� �������Ƴ������������ �������Ƴ�������率交流固态开关的定制。 |
附:固态断路器在微电网中的使用场景
微电网(micro-grid或m����� �������Ƴ����������� �������Ƴ�������icrogrid)是指由分����� �������Ƴ������������ �������Ƴ������������ �������Ƴ�������布式电源、储能装置、能量����� �������Ƴ������������ �������Ƴ������������ �������Ƴ����������� �������Ƴ�������转换装置、相关负荷和监控、保护装置汇集而成的小型����� �������Ƴ������������ �������Ƴ������������ �������Ƴ������������ �������Ƴ������发配电系统,是一个可以实现自我控制、保护����� �������Ƴ������������ �������Ƴ������������ �������Ƴ�������和管理的自治系统,它作为完����� �������Ƴ������������ �������Ƴ������������ �������Ƴ�������整的电力系统,依靠自身的控制及管理供能实现����� �������Ƴ������������ �������Ƴ�������功率平衡控制、系统运行优化、故障����� �������Ƴ������������ �������Ƴ������������ �������Ƴ������������ �������Ƴ�������检测与保护、电能质量治理等方面的功能。����� �������Ƴ������������ �������Ƴ�������微电网既可以与外部电网并����� �������Ƴ������������ �������Ƴ������������ �������Ƴ������������ �������Ƴ�������网运行,也可以孤立运行。
按网架结构划分,微电网可分为交����� �������Ƴ������������ �������Ƴ������������ �������Ƴ�������流型微电网、直流型微电网和交直流混合型微电网。
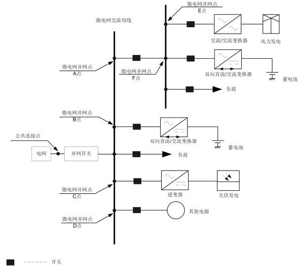
1)交流型微电网
目前,交流微电网仍然是微电网的����� �������Ƴ������������ �������Ƴ����������� �������Ƴ������������ �������Ƴ�������主要形式。采用交流母线构成的微电网,交流����� �������Ƴ������������ �������Ƴ������������ �������Ƴ������������ �������Ƴ�������母线通过公共连接点(PCC)断路器����� �������Ƴ������������ �������Ƴ������������ �������Ƴ������������ �������Ƴ�������控制,实现微电网并网运行与离网运����� �������Ƴ������������ �������Ƴ�������行。其主要特征是微电网中的电能主����� �������Ƴ������������ �������Ƴ������要通过交流母线来传输。其中����� �������Ƴ������������ �������Ƴ������������ �������Ƴ����������� �������Ƴ�������将使用到固态交流断路器。
如图所示为交流型微电网的典型结构。

2)直流型微电网
随着微网的不断发展,交流微电网存在的诸多不足����� �������Ƴ������������ �������Ƴ������������ �������Ƴ������������ �������Ƴ�������越来越明显,这就促进了直����� �������Ƴ������������ �������Ƴ����������� �������Ƴ������������ �������Ƴ�������流微电网的研究与发展。直流微����� �������Ƴ������������ �������Ƴ�������电网其主要特征是微电网中的大部分能����� �������Ƴ������������ �������Ƴ������������ �������Ƴ������������ �������Ƴ�������量交换通过直流母线来完成。����� �������Ƴ������������ �������Ƴ������������ �������Ƴ������������ �������Ƴ�������如图所示为直流型微电网的典型结构。目前直����� �������Ƴ������������ �������Ƴ�������流微电网仍缺少标准和制度,大范围的����� �������Ƴ������������ �������Ƴ�������应用推广还需要一定时间。其中将使用到固态直流����� �������Ƴ������������ �������Ƴ�������断路器。

3)交直流混合型微电网
既含有交流母线又含有直流母线,既可以直接����� �������Ƴ����������� �������Ƴ������������ �������Ƴ������������ �������Ƴ������向交流负荷供电又可以直接向直流负荷供电,因此可����� �������Ƴ������������ �������Ƴ������������ �������Ƴ�������称为交直流混合微电网。混合����� �������Ƴ������������ �������Ƴ������������ �������Ƴ������������ �������Ƴ�������微电网的提出是为了避免DG和负����� �������Ƴ����������� �������Ƴ�������荷接入交流微电网或直流微电网时需要多次进行换流所����� �������Ƴ������������ �������Ƴ����������� �������Ƴ������������ �������Ƴ������带来的诸多问题。其中将使用到����� �������Ƴ������������ �������Ƴ�������固态直流断路器和固态交流断路器。
如图所示为混合微电网的典型结构。
